DIGITAL 23c/m FM RX FOR ATV WITH LED DISPLAY
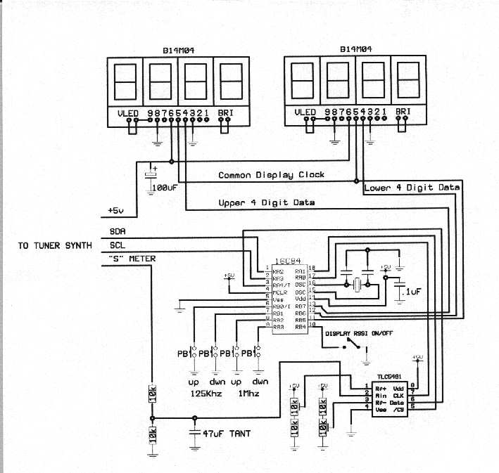
The Top unit is a cheap 23c/m receiver for Amateur Television in the UK the heart of it is a modified Comtech RX and I have added a simple serial 8 bit A/D Converter and an 8 Digit display. The lower three digits display signal level in dbm from -30dbm to no signal of -99dbm. The RX module offers out an AGC type signal that I feed into a Analogue to Digital converter this just requires Data, Clock and Enable. The Voltage has an offset on the AGC line of about ,if I can remember correctly ,1.3 Volts DC and goes up to 4.3Volts DC with increase of signal. The whole thing needs 12 Volts and has two sound channels of 6.0MHz and 6.5MHz of which the later could be removed but I did not bother. I removed the plug in PIC16F84 and reprogrammed it with my own software to cope with the A/D and Display and the Buttons...One clever trick that I included was to store in the EEPROM on the PIC the last frequency before it was switched off.....It also corrects for the IF offset ....The RED buttons tune up and the Black ones tune Down and I have two choices 125KHz steps or 1MHz steps... Note on the lower part of the Picture that I have a Rotary tuning control well I got fed up with that and prefer to just keep a button in.....G3RFL.
Now I have a -dbm readout switched instead of at the end of the Frequency readout Jan 2003.

